Results 1 to 2 of 2

Thread: Wiring the '53 80"

  1. #1
    Join Date
    Jul 2014
    Location
    Kuranda
    Posts
    50
    Total Downloaded
    0

    Wiring the '53 80"

    Finally got my new wiring harness last week and have started the install. Slowly removed the existing wiring (which was all the same color and all over the shop) and marking all the new wires.

    Will get into installing soon....hesitation and double-checking everything so I don't have too much re-work to do. Am adding flashers plus two windscreen wipers so things are a little different to the book.

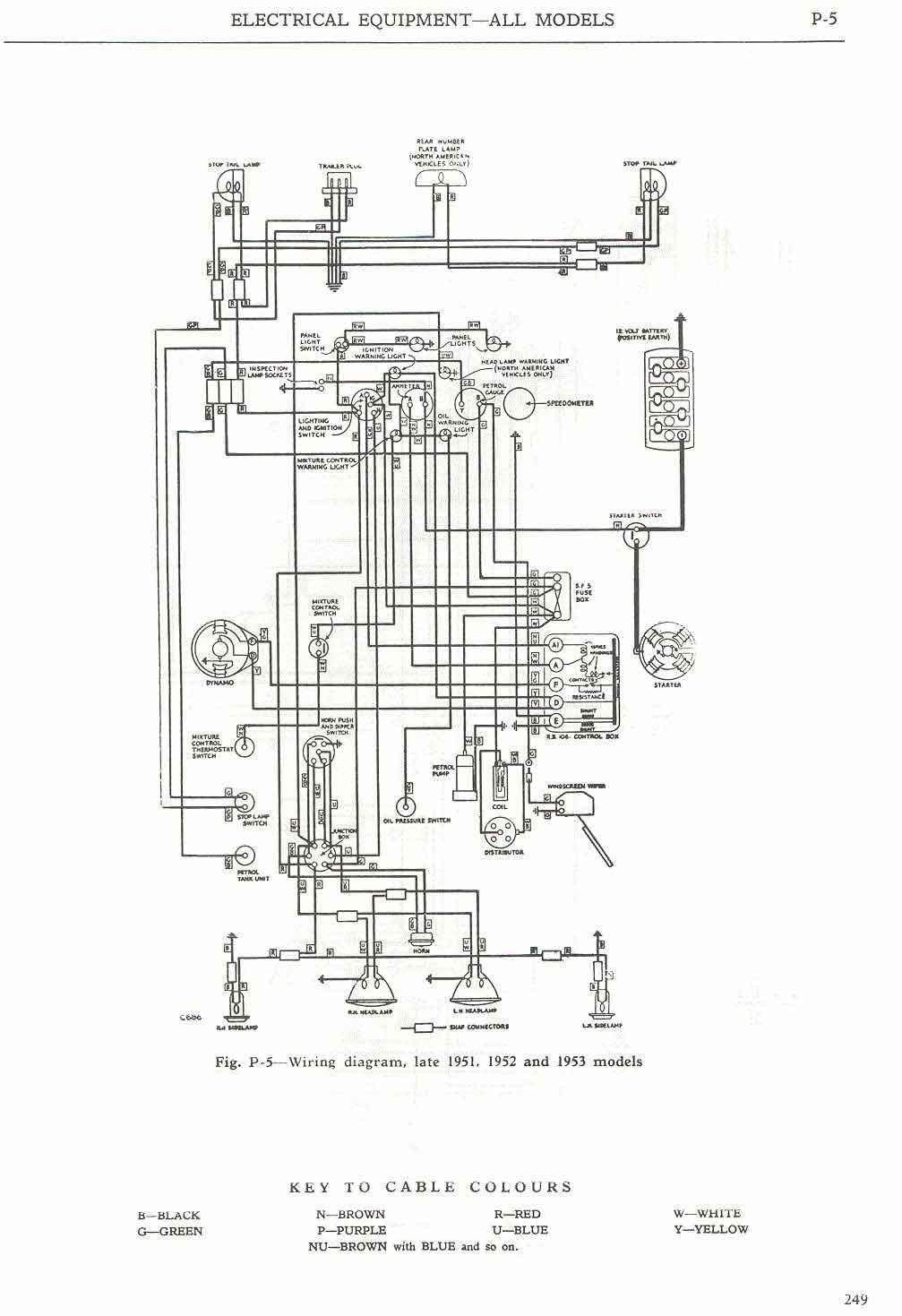
    Does anyone have a decent large font and legible copy of the wiring diagram, as per the 48-53 workshop manual??? (page 249, Fig. P-5). The wire codes are very difficult to read on the original manual I have and I cant seem to find any good copies online.

    Couple of images show my progress (or lack of).
    Attached Images Attached Images

  2. #2
    Join Date
    Jan 1970
    Location
    under a rock, next to a tree, at Broadmarsh
    Posts
    6,738
    Total Downloaded
    0
    Try this




Bookmarks

Bookmarks

Posting Permissions

  • You may not post new threads
  • You may not post replies
  • You may not post attachments
  • You may not edit your posts
  •  
Search AULRO.com ONLY!
Search All the Web!